Naughtigal Grandad
New Member
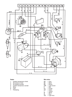
I'm from New Zealand and I've recently bought a Surtess boat with a Volvo Penta AQAD31A inboard. I note that it seems to have two oil sensors on the same side as the oil filter but on different sides to it. The back oil sensor is not connected (the wire is broken) but the pressure gauge still works ok. If I disconnect the front sensor the needle shots up to max on gauge so I know the pressure gauge is using the front sensor. Can anyone tell me why
1/ there are two sensors?
2/ if there are two sensors then what is the reasoning for two?
3/ will the oil sensor for the Volvo Penta Mercruiser 3.0 4.3 5.0 also fit the Volvo Penta series?
Thanks in advance
1/ there are two sensors?
2/ if there are two sensors then what is the reasoning for two?
3/ will the oil sensor for the Volvo Penta Mercruiser 3.0 4.3 5.0 also fit the Volvo Penta series?
Thanks in advance
