watercraft
Member
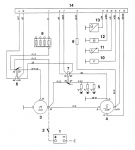
Hi I’m having charging issues and the ignition panel is not supplying a live exciter feed to the alternator.
The logic of the alarm panel (LED version) doesn’t illuminate the water temp light but also doesn’t output a +12v on the brown wire which goes to the alternator.
It all suddenly stopped charging after 2hrs use on a warm sunny day.
so I purchased a new panel - same problem so it’s either blown the new panel or I’m not understanding things correctly.
Any suggestions? Thanks
The logic of the alarm panel (LED version) doesn’t illuminate the water temp light but also doesn’t output a +12v on the brown wire which goes to the alternator.
It all suddenly stopped charging after 2hrs use on a warm sunny day.
so I purchased a new panel - same problem so it’s either blown the new panel or I’m not understanding things correctly.
Any suggestions? Thanks
